Rapport d'enquête maritime M94L0034

Perte de toute la puissance du bord
Cargo «PAL WIND»
Golfe du Saint-Laurent

Le Bureau de la sécurité des transports du Canada (BST) a enquêté sur cet événement dans le but de promouvoir la sécurité des transports. Le Bureau n’est pas habilité à attribuer ni à déterminer les responsabilités civiles ou pénales. Le présent rapport n’est pas créé pour être utilisé dans le contexte d’une procédure judiciaire, disciplinaire ou autre. Voir Propriété et utilisation du contenu. Les pronoms et les titres de poste masculins peuvent être utilisés pour désigner tous les genres afin de respecter la Loi sur le Bureau canadien d’enquête sur les accidents de transport et de la sécurité des transports (L.C. 1989, ch. 3).

Table des matières

    Résumé

    Après avoir traversé le détroit de Cabot, le «PAL WIND» entrait dans le golfe du Saint-Laurent lorsqu'il s'est trouvé désemparé par suite d'une panne de moteur et de courant. Après plusieurs tentatives en vue de passer une remorque dans des conditions météorologiques difficiles, le navire a été remorqué jusqu'à Sept-Îles (Québec), où il est arrivé le 11 novembre 1994. Le «PAL WIND» a subi des avaries mineures pendant le remorquage. Il n'y a eu aucune pollution.

    Le Bureau a déterminé que le «PAL WIND» s'est trouvé désemparé parce que le combustible servant à l'alimentation des génératrices n'était pas conforme aux spécifications du fabricant. Le mauvais état des génératrices nos 1 et 2 a aussi contribué à l'événement.

    1.0 Renseignements de base

    1.1 Fiche technique du navire

    Nom « PAL WIND »
    Numéro officiel 9265
    Port d'immatriculation Monrovia, Liberia
    Pavillon Libérien
    Type Cargo pour marchandises diverses
    Jauge brute 12 811 tonneauxNote de bas de page 1
    Longueur 152,38 m
    Tirant d'eau av.Note de bas de page 2 : 4,5 m
    ar. : 6,2 m
    Construction 1982, Warnemunde, Allemagne
    Groupe propulseur Moteur DMR (MAN) K7Z 70/120E, de sept cylindres, développant 6 991 kW
    Propriétaires Santa Lucia Compañia Naviera S.A.
    Monrovia, Liberia

    1.1.1 Renseignements sur le navire

    Le «PAL WIND» est un cargo pour marchandises diverses traditionnel construit en série, qui est renforcé pour la navigation dans les glaces. Il dispose d'un appareil de levage de grande capacité et peut transporter des conteneurs. Les emménagements et les espaces machines se trouvent à l'arrière.

    1.2 Déroulement du voyage

    Le «PAL WIND», qui navigue sur lest, part le 27 octobre 1994 de Las Palmas, aux îles Canaries, à destination de Sept-Îles. La traversée de l'Atlantique se fait sans incident, bien que les mauvaises conditions météorologiques causent un roulis et un tangage considérables.

    Le «PAL WIND» pénètre dans le golfe du Saint-Laurent, via le détroit de Cabot, le 4 novembre 1994. Les génératrices nos 1 et 2 fonctionnent à ce moment. Vers 19 hNote de bas de page 3, la génératrice no 1 se met à perdre de l'huile au droit de l'anneau d'étanchéité du vilebrequin et, à 20 h 40, lorsqu'il devient impossible de maintenir la pression d'huile, on met la génératrice no 1 hors circuit et on l'arrête. La génératrice no 3 avait été retirée du service pour des travaux d'entretien courant, mais elle était prête à être mise en service. Toutefois, les tentatives pour la faire démarrer sont infructueuses.

    À 21 h 30, alors que le navire se trouve à quelque 42 milles marins (M) au nord-ouest du cap Ray (T.-N.), le chef mécanicien signale au capitaine que la génératrice no 2 est la seule qui fonctionne et qu'elle cause elle aussi des difficultés. Il suggère que le navire jette l'ancre pour qu'on puisse effectuer les travaux qui s'imposent.

    À 21 h 37, le navire change de cap pour se diriger vers la baie St. George's (T.-N.), le refuge le plus près. À 22 h, la génératrice no 2 s'arrête et le navire est plongé dans le noir par suite d'une panne de courant. La génératrice de secours démarre automatiquement et rétablit les services essentiels, mais, comme cette génératrice de secours n'est pas conçue pour alimenter les pompes auxiliaires de la machine principale, il faut stopper cette dernière. Par la suite, à 22 h 5, le capitaine appelle la station radio de la Garde côtière (SRGC) de Sydney pour demander l'assistance d'un remorqueur.

    À 2 h 30 le 5 novembre, le NGCC «J.E. BERNIER» arrive sur les lieux et se tient près du «PAL WIND» qui continue à dériver pendant toute la journée. À 6 h 30, le ravitailleur hauturier «TERRA NOVA SEA» appareille de Halifax (N.-É.) pour aller rejoindre le «PAL WIND».

    À bord du «PAL WIND», on remet en état les injecteurs et les pompes à combustible de la génératrice no 2 et on inspecte le moteur. On n'arrive pas à faire démarrer la génératrice, et à 17 h, le capitaine du «PAL WIND» fait part de ses préoccupations, car le navire dérive vers le cap John (T.-N.).

    Vers 1 h 10 le 6 novembre, le «PAL WIND» lance une aussière au «J.E. BERNIER» pour qu'il entreprenne l'opération de remorquage. Le treuil de remorquage du «J.E. BERNIER» tombe en panne, de sorte que l'opération de remorquage doit être interrompue à 14 h 10. On largue alors l'aussière du «PAL WIND». À 17 h 30, alors que le cargo se trouve à quelque 45 M du cap Anguille (T.-N.), le «TERRA NOVA SEA» arrive sur les lieux. On lance une remorque au «PAL WIND», et à 19 h 30, on entreprend le remorquage en direction de Sept-Îles.

    À 5 h 40 le 7 novembre, alors que les navires sont à environ 22 M au nord-est de la pointe Heath sur l'île d'Anticosti (Qc), la remorque se rompt en raison des mauvaises conditions météorologiques. Roulant très fortement sur la mer démontée, le «PAL WIND» dérive vers le nord-nord-ouest en direction de la pointe de Natashquan (Qc). Une seconde remorque est lancée au navire vers midi, et l'opération de remorquage recommence à 13 h 15; toutefois, le convoi ne peut progresser à cause du mauvais temps. À 17 h, le NGCC «LOUIS S. ST-LAURENT» arrive pour prêter main-forte.

    À 0 h 15 le 8 novembre, à quelque 38 M au nord-nord-est de la pointe Heath, la remorque se rompt de nouveau. Les conditions météorologiques sont si mauvaises qu'on ne tente pas de lancer une autre remorque. Le «PAL WIND» dérive toute la nuit. À 11 h 30, le NGCC «MARTHA L. BLACK» arrive pour prêter main-forte au besoin. Le mauvais temps persiste toute la journée, ce qui fait que le navire continue de dériver vers l'est-sud-est en direction de Terre-Neuve à une vitesse d'environ quatre noeuds. On décide d'utiliser la chaîne d'ancre bâbord comme aussière, mais le temps continue de se détériorer pendant la soirée et l'opération est retardée.

    À 4 h 40 le 9 novembre, tandis que des vents de 60 noeuds soulèvent des lames de 8 à 10 mètres, le «TERRA NOVA SEA» réussit à fixer la chaîne d'ancre bâbord du «PAL WIND» à son pont arrière. À ce moment, après avoir dérivé vers Terre-Neuve, le cargo se trouve à quelque 15 M au nord-ouest du phare de l'île Red, dans la péninsule de Port-au-Port (T.-N.). L'opération de remorquage recommence à 6 h 15. À 11 h 30, le Système de trafic de l'Est du Canada (ECAREG) ordonne au convoi de se diriger vers Sydney (N.-É.). Toutefois, après consultation entre les autorités de la Garde côtière canadienne (GCC), le navire et les armateurs, le «TERRA NOVA SEA» est autorisé à se rendre à Sept-Îles. À 20 h 30, le «MARTHA L. BLACK» est libéré.

    Le 10 novembre, le convoi transite sans incident le détroit de Jacques-Cartier, au nord de l'île d'Anticosti, et à 13 h 40, le «LOUIS S. ST-LAURENT» est relevé de sa mission d'assistance.

    Le «PAL WIND» s'amarre à Sept-Îles à 10 h 40 le 11 novembre.

    1.3 Victimes

    L'événement n'a fait aucun blessé, mais au cours des sept jours qui se sont écoulés entre le moment de la panne de courant et l'arrivée au port, l'équipage n'a disposé d'aucun moyen de chauffage ni d'aucune installation de cuisine. La température est tombée à 5 °C dans la salle des machines.

    1.4 Avaries et dommages

    Le 9 novembre, pendant qu'on tentait de passer la chaîne d'ancre bâbord du «PAL WIND» au «TERRA NOVA SEA» par mauvais temps, les navires se sont heurtés. Ce heurt a causé l'apparition d'une fissure de 1,2 m au-dessus de la flottaison du «PAL WIND», entre les membrures nos 154 et 162.

    1.5 Certificats et brevets

    1.5.1 Certificats du navire

    Avant d'appareiller de Las Palmas à destination du Canada, le «SANTA LUCIA» a été rebaptisé «PAL WIND» à la demande de l'affréteur. Un certificat d'immatriculation provisoire du Liberia, valide du 26 octobre 1994 au 25 avril 1995, a été délivré, mais le nom inscrit à l'avant et à l'arrière du navire n'a été changé qu'après l'arrivée de ce dernier au Canada.

    1.5.2 Installations automatisées

    À la suite d'une inspection annuelle des installations automatisées, faite en juin 1994 à Buenos Aires, Argentine, on a recommandé que le moteur auxiliaire no 1 fasse l'objet d'une nouvelle inspection après la révision générale. La société de classification a approuvé la révision en août 1994, à Hô Chi Minh-Ville, Vietnam.

    1.5.3 Brevets du personnel

    Le capitaine et tous les mécaniciens possédaient les brevets valides appropriés pour la classe du navire et le type de voyage qu'il effectuait.

    1.6 Antécédents du personnel

    1.6.1 Chef mécanicien

    Le chef mécanicien navigue depuis 1965 et a obtenu son premier certificat de capacité de mécanicien en 1970 et celui de chef mécanicien en 1973. Après huit ans à terre, il a repris la mer. Il est devenu chef mécanicien du «SANTA LUCIA» en juin 1993. Sauf pendant une période de congé, il est resté avec le navire.

    1.7 Renseignements sur les conditions météorologiques

    Les 4, 5 et 6 novembre, la météo a varié, passant de conditions modérées de brise et de houle avec de la brume par moments, à un temps nuageux et clair avec des vents légers du nord et une houle faible. Du 7 au 9 novembre, les conditions se sont rapidement détériorées sur le passage d'un système dépressionnaire. Des avis de tempête ont été émis pour le secteur d'Anticosti, avec une possibilité de vents d'ouragan. Au début, un vent soufflant du sud-est à une vitesse de 45 à 60 noeuds poussait des rafales de neige et soulevait des lames de 8 mètres. Dans les premières heures du 8 novembre, le vent a viré au nord-ouest à 60 noeuds, et s'est accompagné d'une houle de 8 à 10 mètres. Les conditions ont commencé à s'améliorer vers la fin de la journée et, le 10 novembre, elles étaient redevenues relativement favorables.

    1.8 Instruments de navigation

    Le navire dispose d'une gamme complète d'instruments de navigation modernes qui étaient apparemment en bon état de fonctionnement. Étant donné que la génératrice de secours alimentait en électricité l'équipement de la passerelle, les appareils de communication et les instruments de détermination du point ont été constamment disponibles. Le «PAL WIND» était en communication de façon continue avec le «TERRA NOVA SEA», et il y avait des communications continues entre l'équipe à la passerelle et les membres d'équipage sur le gaillard d'avant du «PAL WIND».

    1.9 Génératrices

    L'alimentation en électricité à bord du «PAL WIND» est assurée par deux groupes électrogènes SKL 8 VD 26/20 AL-2 de 640 kW chacun, et un groupe électrogène New Sulzer 6S20 de 900 kW. Le groupe électrogène de secours est un SKL 4 VD 21/15-2 de 57 kW.

    Comme la génératrice no 3 était l'installation la plus récente et qu'elle avait la plus grande capacité, il était devenu pratique courante de s'en servir le plus possible. Elle était en service depuis le départ de Las Palmas. Les registres indiquent que la génératrice produisait environ 420 kW et qu'elle n'accusait aucune défectuosité. Entre-temps, la génératrice no 2 était en cours de révision et la génératrice no 1 était en attente.

    Au cours de la soirée du 2 novembre, la génératrice no 1 a démarré sans difficulté et a été mise en parallèle avec la génératrice no 3. Vers minuit, on a mis hors circuit la génératrice no 3 et on l'a arrêtée pour des travaux d'entretien courant.

    À 16 h 50 le 3 novembre, la génératrice no 2 a démarré à la deuxième tentative. Les difficultés de démarrage étaient apparemment dues à la présence d'air dans le circuit d'alimentation en combustible. Après la période de mise en température, la génératrice no 2 a été mise en parallèle avec la génératrice no 1. Les registres indiquent qu'à ce moment, la génératrice no 1 produisait environ 120 kW et la génératrice no 2, environ 200 kW.

    Vers 19 h le 4 novembre, on s'est aperçu que le joint du vilebrequin de la génératrice no 1 laissait fuir de l'huile de graissage. Il s'est alors avéré impossible de maintenir le niveau d'huile dans le carter ou de maintenir la pression d'huile, de sorte qu'il a fallu mettre hors circuit et arrêter la génératrice no 1 à 20 h 40. Étant donné que la génératrice no 2 était la seule qui fonctionnait toujours, le chef mécanicien a recommandé au capitaine de mettre le navire à l'ancre jusqu'à ce qu'on puisse remettre la génératrice no 3 en service.

    Environ une heure après l'arrêt de la génératrice no 1, la génératrice no 2 a accusé une baisse de fréquence. On a remarqué une brusque chute de fréquence au tableau principal. Malgré des tentatives d'ajustement du régulateur de vitesse, le coupe-circuit principal s'est ouvert à 22 h et le moteur de la génératrice no 2 s'est arrêté.

    Pendant la panne de courant, qui a duré une dizaine de secondes, le système d'éclairage d'urgence alimenté par batteries s'est activé automatiquement. La génératrice de secours a démarré automatiquement et a rétabli les services essentiels, mais comme elle n'est pas conçue pour alimenter les pompes auxiliaires de la machine principale, il a fallu arrêter cette dernière.

    Les mécaniciens n'ont pu faire redémarrer aucune des trois génératrices avant l'arrivée du navire à Sept-Îles.

    1.10 Génératrices--Inspection générale

    Après l'arrêt de la génératrice no 2, l'électricien du bord a inspecté le coupe-circuit de la génératrice sur le tableau principal et a constaté qu'il était en bon état. L'inspection du régulateur de vitesse a révélé qu'une connexion était lâche. On a aussi remarqué que les buses des injecteurs de combustible étaient très encrassées, de même que les filtres à combustible. Des pistons de pompe à combustible qui étaient grippés ont été remplacés. Certaines soupapes de refoulement étaient aussi grippées, et on a installé des buses neuves dans certains des injecteurs. La valve de démarrage à air comprimé a été vérifiée, mais la génératrice n'a pas redémarré malgré de nombreuses tentatives. On s'est aperçu qu'après chaque tentative, les filtres à combustible étaient encrassés.

    Même si la génératrice no 1 montrait une fuite majeure, l'équipe du service machines a essayé de la faire redémarrer, mais en vain.

    L'examen des dossiers d'entretien des génératrices produits à bord a révélé qu'un joint de culasse du moteur de la génératrice no 2 avait sauté en septembre 1994. Une forte usure des segments avait été relevée lorsque la génératrice a été ouverte à l'occasion d'une inspection un mois plus tard. La cause de cette usure n'a pas été déterminée. En deux occasions depuis août, la génératrice no 3 avait eu un problème de contamination de l'huile de graissage par du combustible, problème qui avait été corrigé. Aucun problème n'a été signalé dans le cas de la génératrice no 1. Des inscriptions faites dans le carnet de bord signalent que le turbocompresseur de la génératrice no 3 avait besoin de nettoyages fréquents.

    Après l'inspection de la génératrice no 1 à Sept-Îles, le chef mécanicien a signalé que l'usure des chemises s'était aggravée depuis la dernière inspection, mais qu'elle était en deça des limites fixées par le fabricant. Les segments de piston étaient usés, et on a relevé des dépôts épais dans les gorges de segment. De plus, on a remplacé toutes les pompes à combustible par des pompes remises à neuf, en raison de l'usure des corps de pompe.

    Le moteur de la génératrice no 3 a subi des dommages considérables au vilebrequin lors d'un essai de fonctionnement consécutif à une révision faite par l'équipage à Sept-Îles en novembre 1994. La génératrice n'avait toujours pas été remise en service lorsque le navire a quitté le Canada.

    Un spécialiste des moteurs de la SKL a inspecté les moteurs des génératrices nos 1 et 2 en janvier 1995, à Sept-Îles. Il a constaté que tous deux étaient en mauvais état. Sous la supervision du représentant du fabricant des moteurs, l'équipage a procédé à une révision / remise à neuf détaillée des moteurs des deux génératrices. On a alors installé un grand nombre de pièces de rechange neuves.

    1.11 Combustible transporté à bord du «PAL WIND» (voir l'annexe C)

    Au moment de l'événement, il y avait trois types de combustible à bord. Le mazout lourd (HFO - Heavy Fuel Oil) (120 cSt) est utilisé dans la machine principale et dans la chaudière. Le diesel-navire (MDO - Marine Diesel Oil) sert à l'alimentation des moteurs des génératrices et de la chaudière, et pour la manoeuvre à l'aide de la machine principale. Le gazole (GO - Gas Oil ) sert à l'allumage de la chaudière et à l'alimentation de la génératrice de secours, du moteur de l'embarcation de sauvetage et de l'incinérateur.

    Le HFO est un mélange de résidus du processus de raffinage et de distillats plus légers destinés à donner la viscosité voulue. C'est le combustible marin le moins cher.

    Le MDO est un distillat dont le point d'ébullition est supérieur à celui du GO. Au Moyen-Orient et en Extrême-Orient, le diesel-navire peut consister en un mélange contenant de 5 à 10 p. 100 de combustible résiduaire. Il est de couleur noire.

    Le GO est un distillat léger qui ne renferme aucun résidu de raffinage et qui est virtuellement dépourvu de matières fuligineuses.

    1.12 Système de stockage et de transfert du diesel-navire

    Les registres indiquent que la dernière fois où les soutes à combustible du navire ont été ouvertes pour une inspection remonte à octobre 1992, lors d'une visite spéciale faite à Callao, au Pérou.

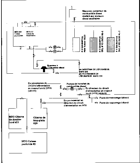
    Le MDO est contenu dans la caisse profonde no 2, dans la citerne de double-fond no 21, dans la caisse de décantation no 37 et dans la caisse journalière no 39 (voir l'annexe A).

    À partir de la caisse profonde et de la citerne de double-fond, le MDO est transféré dans la caisse de décantation no 37 par la pompe de transfert de combustible diesel. Le MDO prélevé dans la caisse de décantation passe par un épurateur avant d'être acheminé dans la caisse journalière no 39. Une pompe d'appoint transfère ensuite le MDO vers le réservoir collecteur de combustible diesel, situé un pont au-dessus des génératrices, d'où le combustible alimente les génératrices par gravité.

    Lors de sa construction, le navire était muni de deux épurateurs identiques, l'un pour le HFO et l'autre pour le MDO. Chaque épurateur pouvait servir pour les deux circuits d'alimentation, et le changement se faisait au moyen de robinets coupleurs et par le remplacement des disques de gravité. Par la suite, un épurateur plus petit a été installé, destiné exclusivement au circuit d'alimentation en MDO. Apparemment, les deux épurateurs d'origine ont par la suite été affectés uniquement au circuit d'alimentation en HFO. Les robinets coupleurs sont encore utilisables.

    1.13 Qualité du diesel-navire

    L'équipe du service machines a commencé à douter de la qualité du MDO après avoir révisé les pompes d'alimentation et les injecteurs des moteurs diesel des trois génératrices et avoir essayé en vain de les faire redémarrer. Le 9 novembre, on a vidé le réservoir collecteur des moteurs diesel auxiliaires, on a versé le MDO qu'il contenait dans la soute de HFO et on a ouvert le réservoir collecteur. On a retiré une certaine quantité de boues et de mazout sale du réservoir collecteur avant de le remplir.

    1.14 Consommation de diesel-navire

    Les registres de consommation de combustible et le livre de sondage des soutes à combustible de la salle des machines ont été mis à la disposition des enquêteurs.

    Le 18 août 1994 à Singapour, le «PAL WIND» a embarqué 180,153 tonnes de MDO dans ses soutes. Les registres montrent qu'au total 236,88 tonnes de MDO étaient à bord au moment du départ de Singapour.

    Le 11 novembre 1994, quand le navire est arrivé à Sept-Îles, il y avait approximativement 19 tonnes de ce qui a été décrit comme étant du MDO dans les caisses nos 37 et 39, ainsi qu'une petite quantité dans le réservoir collecteur.

    Selon le chef mécanicien, les génératrices diesel et la chaudière consommaient normalement trois tonnes de MDO par jour. Étant donné ce taux de consommation, et le fait que 77 jours s'étaient écoulés entre le dernier ravitaillement en combustible et la date de l'événement, le navire aurait dû avoir consommé 231 tonnes de MDO. La quantité de MDO à bord au moment de l'événement aurait donc dû être de 5,8 tonnes, et non pas les 19 tonnes que contenaient les caisses nos 37 et 39 et le réservoir collecteur.

    Un examen du registre de consommation quotidienne de combustible, tenu par le chef mécanicien, a révélé que, pour la même période de 77 jours, la consommation totale de MDO avait été de 245,1 tonnes. Ce chiffre représente 8,22 tonnes de plus que la quantité totale de MDO qu'il y avait à bord à Singapour, et une consommation quotidienne moyenne de 3,18 tonnes.

    Lorsque le navire a été affrété à PAL le 22 octobre 1994, les sondages ont indiqué qu'il y avait 55,32 tonnes de MDO à bord. Entre ce moment et la date de l'événement, les registres du chef mécanicien indiquent une consommation moyenne de MDO de 3,16 tonnes par jour.

    1.15 Spécifications relatives à la qualité du diesel-navire destiné aux génératrices

    Moteurs SKL

    On trouve à l'annexe B les exigences de la SKL en matière de qualité du combustible pour le moteur VD 26/20 AL-2, telles que contenues dans le manuel d'instructions.

    Moteur New Sulzer 6S20

    Le moteur New Sulzer 6S20 est conçu pour accepter le combustible HFO, pourvu que les installations d'acheminement et de traitement du combustible soient conformes à des exigences précises. À bord du «PAL WIND», le moteur n'était pas alimenté par du HFO, car les propriétaires n'avaient pas installé certains équipements et n'avaient pas non plus relié le circuit d'alimentation en combustible des génératrices au circuit HFO du navire. Le moteur New Sulzer 6S20 utilisait le même combustible que les moteurs des génératrices SKL.

    1.16 Échantillons de combustible

    Les 11 et 13 novembre, des échantillons ont été prélevés dans la caisse journalière no 39, dans la caisse de décantation no 37, dans le réservoir collecteur contenant du MDO, dans la soute de GO no 35, dans les filtres à combustible des génératrices nos 1 et 2, dans l'épurateur de MDO et dans l'épurateur de HFO qui était en service. Les échantillons des caisses nos 37 et 39 ont été prélevés après qu'on eut retiré les couvercles des trous d'homme.

    Un échantillon scellé du MDO embarqué à Singapour le 18 août 1994 a été reçu du navire. L'échantillon avait été conservé à bord, mais n'avait pas été testé à bord, ni par les propriétaires.

    1.17 Essai du diesel-navire

    Les échantillons du MDO qui restait à bord et l'échantillon scellé du MDO embarqué à Singapour ont été envoyés au laboratoire technique du BST pour analyse.

    L'annexe D donne sous forme de tableau les résultats des essais menés sur les échantillons prélevés.

    Les résultats des essais démontrent que le combustible qui se trouvait dans les caisses nos 37 et 39 lorsque le navire est arrivé à Sept-Îles n'était pas le même que celui qu'on avait embarqué à Singapour.

    1.18 Combustible et rendement des moteurs diesel

    Pour qu'il y ait une bonne combustion à l'intérieur d'un cylindre d'un moteur diesel, il faut que de l'air et du combustible dans les proportions correctes soient mis en présence l'un de l'autre, au moment voulu dans le cycle de fonctionnement du moteur.

    Si le combustible acheminé dans le cylindre ne répond pas aux spécifications relatives au moteur en question, comme dans le cas du combustible utilisé dans les génératrices, l'allumage peut être retardé, de la postcombustion peut se produire, la combustion sera mauvaise, et des dépôts de suie et de cendre s'accumuleront dans le moteur.

    Au nombre des problèmes liés à un mauvais allumage, on trouve notamment des segments endommagés ou brisés, la fissuration des têtes de piston, la perte de gaz d'échappement dans le carter, une altération de la pellicule d'huile dans les chemises de cylindre, causant une usure accrue, une réduction supplémentaire du rendement du moteur et une augmentation des émissions de NOx.

    Habituellement, la postcombustion réduit le rendement du moteur, accroît la consommation de combustible et fait augmenter la température des gaz d'échappement et la teneur de ceux-ci en CO, en hydrocarbures imbrûlés et en suie.

    Une concentration élevée de sédiments dans le combustible qui atteint le moteur a pour effet d'encrasser et de boucher les filtres à combustible, de sorte que les sédiments les plus fins peuvent atteindre la pompe et les injecteurs et causer l'usure de ces éléments.

    1.19 Inspection de contrôle par l'État du port

    À son arrivée à Sept-Îles, le «PAL WIND» a fait l'objet d'une inspection de contrôle par l'État du port. À cette occasion, 47 lacunes ont été relevées, dont l'état insalubre de la salle des machines, l'absence de certains tuyaux de sonde à fermeture automatique, le radiateur défectueux de la génératrice de secours, des appareils électriques fixés de façon non réglementaire à la structure du navire, des embarcations de sauvetage dont le contenu était incomplet, des articles dans les trousses d'urgence dont la date de péremption était dépassée et des obturateurs d'évent mal fixés dans la salle des machines.

    2.0 Analyse

    2.1 Systèmes de remorquage

    Comme la caractéristique critique d'un câble de remorquage est sa résistance à la rupture en fonction des forces auxquelles il sera exposé, le «TERRA NOVA SEA» s'est servi d'une remorque d'un calibre et d'un type comparables à ceux des câbles dont on se sert dans l'industrie du remorquage au Canada.

    Bien qu'on ait filé une remorque d'une longueur considérable lors de la première tentative de remorquage, cette remorque n'a pas pu absorber les chocs attribuables aux fortes vagues. L'utilisation de matériel lourd lors de la troisième tentative a donné de bons résultats. La chaîne d'ancre utilisée comme patte d'oie restait lâche en raison de son poids, formant une chaînette qui absorbait les mouvements relatifs entre le remorqueur et le navire pris en remorque sur la mer démontée.

    Étant donné que les éléments de la patte d'oie ne passaient pas par les chaumards latéraux mais par le chaumard central de l'avant, le contrôle directionnel du navire remorqué s'en trouvait réduit, sans compter que ce dernier offrait une plus grande résistance au remorquage.

    2.2 Qualité du diesel-navire

    L'analyse des densités du MDO et du HFO embarqués à Singapour et de celle du combustible qui se trouvait dans les soutes du navire à Sept-Îles donne à penser que le combustible utilisé à bord du navire était un mélange de MDO et de HFO.

    Les résultats des essais en laboratoire faits par le BST (voir l'annexe D) montrent une viscosité, à 40 °C, de 65,2 dans la caisse de décantation no 37, de 61,9 dans la caisse journalière no 39 et de 80,9 dans le réservoir collecteur. L'échantillon de MDO prélevé dans la barge de ravitaillement indiquait une viscosité de 6,81 à 40 °C.

    Un autre élément laisse croire que le MDO et le HFO ont été mélangés, à savoir le fait que le MDO livré par la barge avait une teneur en eau et en sédiments de »0,02 p. 100, et une teneur en cendre de 0,003 p. 100 en masse. Les essais effectués sur les échantillons prélevés dans les caisses nos 37 et 39 et dans le réservoir collecteur ont donné des pourcentages beaucoup plus élevés.

    Étant donné la nature de la cendre, il est probable que cette contamination est attribuable au fait qu'on ait mélangé du HFO avec du MDO. Elle peut également avoir été causée par l'état des soutes à combustible du navire.

    La forte concentration d'eau et de sédiments à l'intérieur du réservoir collecteur et le problème continu d'encrassement des filtres des génératrices donnent aussi à penser que l'épurateur n'était pas utilisé depuis quelque temps ou que le combustible ne passait pas par l'épurateur.

    2.3 Diesel-navire--Quantité et consommation

    De prime abord, les registres de consommation quotidienne de MDO du navire semblent contradictoires et inconciliables, mais la consommation quotidienne véritable du navire oscillait apparemment entre 3,16 et 3,18 tonnes (voir la section 1.14).

    À ce taux de consommation quotidienne, depuis le départ de Singapour, le navire avait consommé plus que la quantité totale de MDO qu'il avait à bord. Même en tenant compte des quantités que les chefs mécaniciens gardent traditionnellement en réserve, comme un «as caché dans la manche», ces quantités permettent difficilement d'expliquer pourquoi il restait quelque 19 tonnes à bord lorsque le navire est arrivé à Sept-Îles.

    En outre, les résultats des essais scientifiques prouvent clairement qu'au moins une certaine quantité du combustible restant à bord à Sept-Îles avait été obtenue par un mélange de combustibles.

    2.4 Problèmes de combustibles et ennuis de moteur des génératrices

    Comme il restait très peu de MDO à bord au moment de l'événement et que la traversée de l'Atlantique avait été difficile, il est possible que la proportion de sédiments en suspension dans les soutes à combustible ait été plus élevée que d'habitude.

    La présence des sédiments est fort probablement due à la contamination du combustible causée par la pratique consistant à mélanger les combustibles.

    Les problèmes qui ont entraîné la panne des moteurs des génératrices n'étaient pas récents, car les dossiers d'entretien des génératrices ont révélé des antécédents de contamination du combustible, d'occlusion des filtres à combustible, de mauvais fonctionnement des injecteurs et de forte usure des chemises de cylindre et des segments de piston.

    3.0 Faits établis

    1. L'analyse des échantillons de diesel-navire (MDO) effectuée par le laboratoire technique du BST indique que le combustible embarqué à Singapour satisfaisait aux spécifications relatives aux moteurs diesel SKL.
    2. Le combustible contenu dans la caisse journalière, dans la caisse de décantation et dans le réservoir collecteur au moment de l'événement ne répondait pas aux spécifications exigées pour les moteurs SKL et n'était pas non plus comparable au MDO embarqué à Singapour.
    3. Le combustible contenu dans le réservoir collecteur était contaminé par de l'eau et des sédiments.
    4. Lorsque le représentant du fabricant des moteurs a inspecté les deux génératrices SKL, il a constaté qu'elles étaient en très mauvais état.
    5. Une inspection de contrôle par l'État du port a permis de relever de nombreuses lacunes relatives au navire et à l'équipement de sauvetage du bord.
    6. Dans des conditions météorologiques très difficiles et alors que le navire était à proximité de la terre, l'équipage du remorqueur «TERRA NOVA SEA» est parvenu à prendre en remorque le «PAL WIND» qui était désemparé et à prévenir un accident qui aurait pu avoir des conséquences beaucoup plus graves.
    7. La remorque utilisée par le remorqueur était de calibre et de type comparables à ceux des câbles dont on se sert dans l'industrie du remorquage au Canada.
    8. La remorque utilisée au début n'a pas pu absorber les chocs attribuables aux fortes vagues.

    3.1 Causes et facteurs contributifs

    Le «PAL WIND» s'est trouvé désemparé parce que le combustible servant à l'alimentation des génératrices n'était pas conforme aux spécifications du fabricant. Le mauvais état des génératrices nos 1 et 2 a également contribué à l'événement.

    4.0 Mesures de sécurité

    Mesures de sécurité prises

    Le Bureau n'a, jusqu'ici, recommandé aucune mesure de sécurité.

    Le présent rapport met fin à l'enquête du Bureau de la sécurité des transports sur cet accident. La publication de ce rapport a été autorisée le par le Bureau, qui est composé du Président, John W. Stants, et des membres Zita Brunet et Maurice Harquail.

    Annexes

    Annexe A - Circuit simplifié d'acheminement du diesel-navire du «PAL WIND»

    Figure 1. Circuit simplifié d'acheminement du diesel-navire du «PAL WIND»
    Image
    Circuit simplifié d'acheminement du diesel-navire du «PAL WIND»

    Annexe B - Spécifications de la SKL--Combustible diesel pour génératrices

    Moteurs SKL

    Les exigences exposées ci-après au sujet de la qualité du combustible destiné au moteur VD 26/20 AL-2 sont tirées du manuel d'instructions de la SKL :

    Propriété Unité Valeur
    Impuretés d'origine mécanique néant
    Densité à 15 °C g/cm³ £ 0,900
    Viscosité?à 20 °C
    ?à 37,8 °C
    cSt £ 25
    £ 15,7
    Point d'ébullition °C ³ 200
    Processus d'ébullition dans le vide jusqu'à 350 °C % en volume ³ 75
    Détermination du point d'éclair au moyen de l'appareil Pensky-Martens à creuset fermé °C ³ 65
    Résidu Conradson % en poids £ 1,5
    Température maximale de prise en masse °C +5
    Température de séparation de la paraffine °C £ +15
    Soufre % en poids £ 1,8
    Asphalte dur % en poids £ 0,5
    Eau % en poids £ 0,25
    Cendre % en poids £ 0,02
    Indice de neutralisation mg KOH/g £ 0,1
    Aptitude à l'allumage : indice de cétane ³ 30

    Annexe C - Termes courants relatifs aux combustibles utilisés en marine

    Le tableau ci-après renferme une liste des noms utilisés couramment lorsqu'on parle de combustibles utilisés en marine. Cette liste ne saurait être exhaustive et vise uniquement à familiariser le lecteur avec les termes employés dans le présent rapport. Le tableau est suivi d'une explication des termes de raffinage et de la nomenclature des combustibles.

    Nom le plus courant Gamme de densité
    g/m3 @ 15 °C
    Autres noms
    Gazole
    (Gas Oil)
    820 à 880 Combustible diesel léger
    Diesel-navire léger (DMGD)
    Diesel-navire moyen (DMGD)
    Diesel-navire
    (Marine Diesel Oil)
    840 à 920 Combustible diesel de marine
    Diesel-navire (MDO)
    Diesel-navire lourd
    Combustible diesel lourd
    Mazout lourd
    (Heavy Fuel Oil)
    930 à 1020 Mazout lourd marin
    Mazout lourd (HFO)
    Fuel oil marin intermédiaire
    Combustible fluide
    Soutes
    Fuel de soute
    Bunker «C»
    Mazout no 6

    Notes explicatives concernant le raffinage des combustibles utilisés en marine et définitions des termes employés dans le rapport

    1. Combustibles pétroliers

    Les combustibles pétroliers employés dans les machines principales et auxiliaires des navires sont produits à partir de pétrole brut. Le pétrole brut, à son arrivée à la raffinerie, consiste en un mélange d'hydrocarbures allant de gaz volatils légers à des résidus lourds. La quantité de chaque type d'hydrocarbure présent dans le pétrole brut varie considérablement suivant la provenance du pétrole brut.

    Le processus de raffinage consiste en une série d'étapes à la fin desquelles le pétrole brut est séparé en plusieurs produits qui se distinguent les uns des autres par leurs différences en matière de viscosité, de densité et de composition chimique, ainsi que par d'autres propriétés. La première étape du processus est appelée distillation atmosphérique. Le pétrole brut chauffé est dirigé vers une tour de fractionnement, où les fractions plus légères, dont le point d'ébullition est le plus bas, s'élèvent jusqu'au sommet et sont extraites. Les fractions ayant un point d'ébullition plus élevé sont extraites à différent points de la colonne de fractionnement. Les produits obtenus à cette étape, en ordre croissant de point d'ébullition, comprennent le gaz, le naphte, l'essence, la charge d'alimentation, le gazole, le combustible diesel et le mazout. Ces produits peuvent être soumis à un traitement plus poussé, suivant les exigences des consommateurs.

    Pour éviter le craquage d'hydrocarbures plus lourds et la production de matières non désirées, la température de la tour de distillation atmosphérique ne dépasse pas les 370 °C environ.

    Les résidus du traitement atmosphérique sont utilisés comme charge d'alimentation en vue du processus de distillation sous vide, ou sont envoyés directement aux étapes du craquage. À cette étape, on obtient une quantité accrue de gazole, de combustible diesel et de mazout, les résidus étant envoyés au processus de craquage.

    Le craquage vise à modifier la structure moléculaire de la charge d'alimentation, de façon à extraire des résidus du processus de distillation une quantité accrue des fractions plus légères. Selon la charge d'alimentation, on utilise les processus de craquage catalytique, d'hydrocraquage et de craquage thermique ou de viscoréduction.

    2. Densité

    La densité est définie dans l'ASTM-D1298/IP-160 comme étant la masse de liquide par unité de volume à 15 °C. Dans le domaine de la marine, on l'exprime généralement en termes de kilogrammes par litre (kg/L) ou de kilogrammes par mètre cube (kg/m3) à 15 °C.

    3. Viscosité

    La viscosité absolue est définie comme étant la résistance d'un fluide à l'écoulement. La viscosité cinématique à une température donnée est égale à la viscosité absolue divisée par la densité du fluide à cette température, et est exprimée en centistokes (cSt) @ X°C . Lorsqu'on indique la viscosité d'un combustible marin, c'est de sa viscosité cinématique qu'on parle.

    4. Cendre

    La cendre contient différentes quantités des éléments suivants : aluminium, calcium, fer, nickel, silicium, sodium et vanadium. Une mauvaise manutention du combustible à terre et à bord du navire peut causer un accroissement de la quantité de matières fuligineuses présentes. La présence de sodium peut être due à une contamination par de l'eau salée, celle de fer peut être attribuable à des soutes ou des canalisations rouillées, et celle d'aluminium et de silicium peut être causée par la poussière, par la saleté ou par de mauvais procédés de raffinage. Les combustibles ayant de fortes concentrations de contaminants fuligineux favorisent l'usure par abrasion des pièces du moteur.

    5. Teneur en eau

    L'eau est le contaminant qui se retrouve le plus souvent dans les combustibles. L'eau contenue dans le combustible forme généralement une émulsion et ne se dépose qu'après un certain temps. L'eau a pour effet de réduire le pouvoir calorifique inférieur du combustible, ce qui fait augmenter les frais d'exploitation des propriétaires.

    6. Boues

    Le terme boues désigne les matières insolubles qui se séparent du combustible pendant le stockage. Il peut s'agir de produits dérivés du combustible proprement dit, sous la forme de matières carbonées ou de cire. Les boues peuvent aussi être dérivées de la contamination par de l'eau, par des matières inorganiques (tartre, rouille, etc.) ou par des matières organiques telles que des matières fibreuses, etc.

    7. Généralités

    Les combustibles employés à bord des navires, qu'il s'agisse de distillats ou de résidus, sont des produits de différentes qualités qui se distinguent habituellement les uns des autres par leur viscosité. Les noms donnés à chaque qualité de combustible varient selon les régions du monde où l'on se trouve. Les trois principales qualités sont le gazole (GO - Gas Oil), le diesel-navire (MDO - Marine Diesel Fuel) et le combustible résiduaire.

    Le GO est un distillat léger qui ne renferme aucun résidu de raffinage et est virtuellement dépourvu de matières fuligineuses.

    Le MDO est un distillat dont le point d'ébullition est supérieur à celui du GO. Au Moyen-Orient et en Extrême-Orient, le diesel-navire peut consister en un mélange contenant de 5 à 10 p. 100 de combustible résiduaire, d'où sa couleur noire.

    Au Moyen-Orient et en Extrême-Orient, les barges, etc. qui servent pour le ravitaillement en combustible des navires à l'ancre ne disposent pas normalement de citernes différentes pour le combustible diesel et le combustible résiduaire. Les citernes peuvent aussi bien contenir du combustible diesel que du combustible résiduaire, de sorte qu'il peut y avoir un mélange de combustibles lorsqu'une citerne ayant contenu du combustible résiduaire est remplie de combustible diesel.

    Le combustible résiduaire est un mélange de résidus du processus de raffinage et de distillats plus légers destinés à donner la viscosité voulue. C'est le combustible marin le moins cher.

    Annexe D - Résultats des essais en laboratoire

    Échantillon Densité
    g/mL @ 15 °C
    Viscosité
    cSt @ 40 °C
    Cendre
    % en masse
    Eau et sédiments %
    Échantillon de MDO prélevé dans la barge 0,8687 6,81 0,003 »0,02
    Échantillon de HFO prélevé dans la barge 18/08/94 0,9739 211 1,7 0,10
    Gazole de la soute no 35 0,8585 3,96 - 0,2
    MDO de la caisse de décantation no 37 0,9195 65,2 0,20 4,4
    (½ H2O)
    MDO de la caisse journalière no 39 0,9183 61,9 - 3,0
    Réservoir collecteur (combustible qui avait été retiré) 0,9403 78,9 1,9 50
    (¾ H2O)
    Réservoir collecteur (combustible contenu dans le réservoir) 0,9347 80,9 - 44
    Filtre de la génératrice no 1 0,8624 4,54 - 0,25
    Filtre de la génératrice no 2 0,8613 4,25 0,003 0,15
    Épurateur de HFO 0,9542 275 3,0 2,4
    (½ H2O)
    Épurateur de MDO - - 23 -

    On peut obtenir le rapport complet en s'adressant au Bureau de la sécurité des transports du Canada.

    Annexe E - Sigles et abréviations

    ar.
    arrière
    av.
    avant
    BST
    Bureau de la sécurité des transports du Canada
    C
    Celsius
    CO
    monoxyde de carbone
    cSt
    centistoke(s)
    ECAREG
    Système de trafic de l'Est du Canada
    GCC
    Garde côtière canadienne
    g/cm3
    grammes par centimètre cube
    g/mL
    grammes par millilitre
    GO
    gazole (Gas Oil)
    HFO
    mazout lourd (Heavy Fuel Oil)
    HNA
    heure normale de l'Atlantique
    H2O
    eau
    kg/L
    kilogrammes par litre
    kg/m3
    kilogrammes par mètre cube
    kW
    kilowatt(s)
    m
    mètre(s)
    M
    mille(s) marin(s)
    MDO
    diesel-navire (Marine Diesel Oil)
    mg
    KOH/g milligrammes d'hydroxyde de potassium par gramme
    N.-É.
    Nouvelle-Écosse
    NGCC
    navire de la Garde côtière canadienne
    NOx
    oxyde de nitrogène
    OMI
    Organisation maritime internationale
    Qc
    Québec
    SI
    système international (d'unités)
    SRGC
    station radio de la Garde côtière
    T.-N.
    Terre-Neuve
    UTC
    temps universel coordonné
    o
    degré(s)