Rapport d'enquête aéronautique A03P0239

Collision avec le relief
du Cessna 210A C-FNTH
à Princeton (Colombie-Britannique)

Le Bureau de la sécurité des transports du Canada (BST) a enquêté sur cet événement dans le but de promouvoir la sécurité des transports. Le Bureau n’est pas habilité à attribuer ni à déterminer les responsabilités civiles ou pénales. Le présent rapport n’est pas créé pour être utilisé dans le contexte d’une procédure judiciaire, disciplinaire ou autre. Voir Propriété et utilisation du contenu. Les pronoms et les titres de poste masculins peuvent être utilisés pour désigner tous les genres afin de respecter la Loi sur le Bureau canadien d’enquête sur les accidents de transport et de la sécurité des transports (L.C. 1989, ch. 3).

Table des matières

    Résumé

    Le Cessna 210A (immatriculé C-FNTH, numéro de série 21057591) effectue un vol selon les règles de vol à vue (VFR) entre Prince George et Princeton (Colombie-Britannique) avec un pilote et un passager à son bord. En arrivant à Princeton, le pilote intègre le circuit en vent arrière main gauche pour la piste 03 puis intercepte la trajectoire d'approche finale à environ 5 milles marins de l'aérodrome. À environ 3 milles marins de l'aérodrome, comme l'avion est légèrement trop haut, le pilote passe au régime de ralenti et commande la sortie du train d'atterrissage. En ramenant la manette des gaz au ralenti, le pilote perçoit une odeur de carburant. Pendant l'approche finale pour la piste 03, le pilote pousse la manette des gaz pour corriger la descente, mais le moteur (Teledyne Continental Motors IO-470-E) ne répond pas, même à pleins gaz.

    Le pilote vérifie que le robinet sélecteur de carburant se trouve sur le réservoir gauche (LEFT), que l'hélice est au petit pas (FINE) et que la commande de richesse est sur riche (RICH). Avant que le pilote puisse mettre en marche les pompes de carburant auxiliaires, le train d'atterrissage de l'avion touche la cime des arbres. L'avion poursuit sa descente, heurte une maison inoccupée et un gros pin, puis s'immobilise à moins d'un demi-mille marin de la piste. L'avion est demeuré les ailes à l'horizontale avant et après le contact avec la cime des arbres. L'accident est survenu vers 16 h 38, heure avancée du Pacifique. Le pilote et le passager ont subi des blessures graves; ils portaient tous deux leur ceinture de sécurité et leur baudrier. Il n'y a pas eu d'incendie après l'impact.

    Renseignements de base

    Le pilote était titulaire d'une licence de pilote professionnel valide, d'un certificat médical de catégorie 1 et d'une licence de technicien d'entretien d'aéronef (TEA) valide pour les catégories M1/M2. Dans les jours qui ont précédé le vol ayant mené à l'accident, le pilote avait effectué l'inspection annuelle de son avion. Lors de l'inspection, il avait observé que le régulateur de carburantNote de bas de page 1 (réf. 625219-2A3) fuyait. Le régulateur de carburant a été déposé pour être réparé; les joints toriques ont alors été remplacés, puis une vérification d'étanchéité a été effectuée. La repose du régulateur de carburant a été faite dans le cadre du processus d'inspection et de certification de la navigabilité. La dépose du régulateur a nécessité le débranchement d'un certain nombre de conduites de carburant et la dépose du circuit d'admission d'air. Ce circuit règle la source et la quantité d'air fournie au moteur.

    Au terme de l'inspection annuelle, on a procédé à un vol d'essai pour confirmer l'aptitude au vol de l'avion. Pendant l'approche finale du vol d'essai, lorsque le pilote a mis la manette des gaz au régime de ralenti, il a perçu une odeur de carburant dans la cabine. Après l'atterrissage, les capotages moteur ont été enlevés, et tous les composants et toutes les conduites de carburant ont fait l'objet d'une vérification d'étanchéité; aucune fuite n'a été décelée. Lors du point fixe, aucune autre odeur de carburant n'a été perçue. Aucune entrée n'a été faite dans le carnet de bord ni dans les livrets techniques de l'avion au sujet de l'inspection annuelle, de la dépose et de la réparation du régulateur de carburant, ni au sujet de la mesure de maintenance prise pour déceler et éliminer l'odeur de carburant dans la cabine.

    L'accident est survenu le jour suivant alors que l'avion se rendait à Princeton avec le même pilote aux commandes. L'avion a quitté Prince George avec un plein complet de carburant pour effectuer un vol à vue de 280 milles marins à destination de Princeton. Il n'y a eu aucune indication de problème avec les systèmes de l'avion ni de problème de performance pendant le décollage, le vol de croisière ou la descente. Le mélange avait été appauvri en route alors que l'avion se trouvait à 7500 pieds au-dessus du niveau de la mer (asl) et il avait été enrichi pendant la descente. Selon l'information recueillie, le moteur, l'hélice et les commandes connexes ont bien fonctionné pendant les deux heures qui ont précédé l'accident.

    Le pilote a effectué le démarrage et la circulation au sol à Prince George à partir du réservoir de carburant gauche. Il est ensuite passé sur le réservoir droit pour le point fixe, le décollage et la première heure de vol. Après une heure de vol, il a sélectionné le réservoir gauche et, environ une heure plus tard, il a remarqué lors de l'approche à Princeton que les deux indicateurs de quantité carburant affichaient des valeurs semblables, soit entre ½ et ¾.

    Après l'accident, les enquêteurs ont observé que la manette des gaz était sur FULL (pleins gaz), que la commande de richesse était sur RICH (riche) et que la commande de pas d'hélice était sur FINE (petit pas). Toutes ces positions correspondent à une tentative d'augmenter la puissance moteur au maximum. Le sélecteur de carburant était sur le réservoir gauche, et les premiers intervenants ont signalé avoir vu du carburant fuir des conduites de carburant de gauche. Une partie du carburant s'est également répandue vers l'avant et du côté droit de l'avion, et les pompiers y ont répandu de la mousse. Le service des incendies a recueilli un échantillon de carburant du réservoir gauche. Il était clair et brillant, ce qui confirme qu'il s'agissait d'essence aviation d'indice 100 à faible teneur en plomb. Après l'inspection sur les lieux, on a retiré les ailes de l'avion pour permettre le transport de l'épave vers une installation d'examen; pour ce faire, il a fallu retirer un certain nombre de conduites de carburant.

    L'inspection du moteur a révélé des lacunes qui cadrent mal avec l'inspection annuelle tout récente de l'avion; toutefois, aucun des problèmes identifiés n'aurait pu causer l'arrêt du moteur en vol.

    Le circuit d'alimentation en carburant a fait l'objet d'un examen minutieux. Les deux réservoirs de carburant ont été éventrés pendant l'accident et ils étaient vides. Les quatre mises à l'air libre des réservoirs de carburant étaient dégagées, et l'aile ne présentait aucun signe d'affaissement normalement associé au colmatage d'un circuit de mise à l'air libre de réservoir de carburant. La cuve du filtre à carburant a été endommagée à l'impact et ne contenait aucun carburant, même si le filtre à carburant dans la cuve ainsi que d'autres filtres à carburant du circuit étaient propres et exempts de débris. Le distributeur de carburant (réf. 631427A15) et la pompe à carburant du moteur contenaient du carburant, mais la conduite d'alimentation allant de la pompe à carburant du moteur au régulateur de carburant n'en contenait pas. Les deux interrupteurs des pompes de carburant auxiliaires électriques ont été trouvés sur OFF, mais ces pompes ont fonctionné correctement lors des essais.

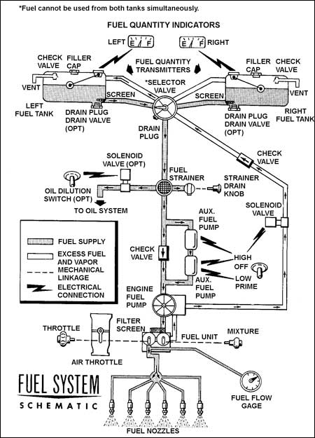
    Figure 1. Schéma du circuit carburant du Cessna 210. (Extrait d'un manuel sur le Cessna 210. Ce document n'existe pas en français.)
    Image
    Figure of Schéma du circuit carburant du Cessna 210. <em>(Extrait d'un manuel sur le Cessna 210. Ce document n'existe pas en français.)</em>

    Lexique bilingue pour la Figure 1 (par ordre alphabétique)

    Air throttle Étrangleur
    Auxiliary fuel pump Pompe carburant auxiliaire
    Check valve Clapet de non-retour
    Drain plug Bouchon de vidange
    Drain valve (opt) Robinet de vidange (en option)
    Electrical connection Connexion électrique
    Engine fuel pump Pompe carburant du moteur
    Excess fuel and vapor Excédent de carburant et de vapeur de carburant
    Filler cap Bouchon de remplissage
    Filter screen Filtre
    Fuel cannot be used from both tanks simultaneously : Le moteur ne peut être alimenté par les deux réservoirs en même temps.
    Fuel flow gage Débitmètre de carburant
    Fuel nozzles Injecteurs de carburant
    Fuel quantity indicators Indicateurs de quantité carburant
    Fuel quantity transmitters Transmetteurs de quantité de carburant
    Fuel strainer Crépine à carburant
    Fuel supply Alimentation en carburant
    Fuel system schematic Schéma du circuit carburant
    Fuel unit Régulateur de carburant
    HIGH Haut
    Left Gauche
    Left fuel tank Réservoir de carburant de gauche
    LOW Bas
    Mechanical Linkage Tringlerie
    Mixture Commande de richesse
    OFF Fermé
    Oil dilution switch (opt) Interrupteur de dilution d'huile (en option)
    PRIME Injection
    Right Droit
    Right fuel tank Réservoir de carburant de droite
    Screen Filtre
    Selector valve Robinet sélecteur
    Solenoid valve Électrorobinet
    Solenoid valve (opt) Électrorobinet (en option)
    Strainer drain knob Bouton de vidange de la crépine
    Throttle Manette des gaz
    To oil system Vers le circuit d'huile
    Vent Mise à l'air libre

    Le régulateur de carburant de l'avion et la pompe carburant du moteur ont été déposés et testés au banc à une installation de réparation agréée. Les résultats de l'essai au banc ont montré des variations de performances par rapport aux normes d'essai au banc, mais ces anomalies n'auraient pas pu causer une panne moteur.

    Le sélecteur de carburant (réf. 1216001-1) de l'avion a été déposé et expédié au Laboratoire technique du BST pour un examen plus poussé. On a envisagé la possibilité qu'un défaut du robinet sélecteur soit à l'origine de l'odeur de carburant décelée pendant la descente sur Princeton. L'examen technique n'a révélé aucune fuite extérieure de carburant; par contre, les joints toriques à l'intérieur du robinet sélecteur contenaient des dépôts localisés de saleté et de débris et ils n'étaient plus souples. Le mauvais état du joint torique dans l'orifice d'alimentation du réservoir gauche empêchait le fonctionnement normal du sélecteur de carburant, de sorte que du carburant arrivait au moteur même si le sélecteur était sur OFF. Malgré ces anomalies, ce défaut n'aurait pas en soi causé l'arrêt du moteur, et il est peu probable qu'il soit à l'origine de l'odeur de carburant perçue lors de l'approche sur Princeton.

    On a enlevé et examiné le circuit d'admission d'air. Des marques d'impact sur le circuit confirment qu'un volet interne relié à la commande manuelle d'admission d'air était partiellement fermé au moment de l'accident mais, malgré tout, le levier de commande manuelle se trouvait en position pleine ouverture. La position du volet aurait fourni un mélange plus riche au moteur. Les dommages attribués à l'impact indiquent que le volet se trouvait sans doute dans cette position inhabituelle avant l'accident.

    Analyse

    L'enquête n'a pas révélé la cause de l'odeur de carburant ni la cause de la panne moteur.

    La quantité de carburant n'y est sans doute pour rien. L'avion a entrepris le vol avec les deux réservoirs pleins et n'a effectué que deux heures de vol. Selon l'information fournie par le pilote sur les réglages de carburant, chaque réservoir aurait dû être plus qu'à moitié plein au moment de la panne moteur. De plus, même si pendant tout le voyage le moteur avait été alimenté par inadvertance à partir d'un seul réservoir, il serait resté suffisamment de carburant dans ce réservoir pour continuer à faire tourner le moteur.

    Une panne d'alimentation en carburant causée par un problème technique est également peu probable. Pour fonctionner, un moteur a besoin d'un mélange approprié d'air et de carburant. Comme l'enquête a confirmé qu'il y avait du carburant dans le distributeur de carburant, qui se trouve en ligne directe et en amont des injecteurs de carburant, il est peu probable qu'une panne d'alimentation en carburant ait causé la perte de puissance moteur. Le fait qu'aucun carburant n'ait été trouvé plus loin en amont, entre la pompe carburant du moteur et le régulateur de carburant, est sans doute lié aux dommages causés par l'accident ou au déplacement et au transport de l'avion après l'accident. Plus précisément, vu qu'un certain nombre de composants de carburant ont été endommagés lors de l'accident et que certaines conduites ont dû être débranchées pour permettre la récupération et le transport de l'avion vers une installation d'examen, il est probable qu'un ou plusieurs de ces débranchements du circuit carburant ait pu permettre au carburant de fuir de divers endroits dans le circuit.

    L'enquête a donné lieu au rapport de laboratoire suivant :

    • LP 114/03 – Fuel Selector Valve Examination (Examen du robinet sélecteur de carburant).

    Faits établis

    Fait établi quant aux causes et aux facteurs contributifs

    1. Quand le pilote a tenté d'augmenter la puissance en approche, le moteur n'a pas répondu et l'avion a heurté des arbres avant que le pilote puisse identifier le problème et corriger la situation. Le moteur s'est arrêté pour une raison indéterminée.

    Fait établi quant aux risques

    1. Le joint torique dans l'orifice d'alimentation du réservoir gauche était en mauvais état et empêchait le fonctionnement normal du sélecteur de carburant, de sorte que du carburant arrivait au moteur même si le sélecteur était sur OFF.

    Autres faits établis

    1. L'enquête n'a révélé aucun problème qui aurait pu empêcher le moteur de produire de la puissance.
    2. Il est peu probable que la mise à l'air libre d'un réservoir de carburant, qu'une panne d'alimentation en carburant ou que l'épuisement d'un réservoir de carburant ait été le facteur déclenchant de l'incident.

    Le présent rapport met un terme à l'enquête du Bureau de la sécurité des transports du Canada (BST) sur cet événement. Le Bureau a autorisé la publication du rapport le .