Aviation Investigation Report A97P0303

Flight control system malfunction
Columbia Helicopters Inc.
Boeing Vertol BV-234 (Helicopter) C-FHFH
Comox Lake, British Columbia

The Transportation Safety Board of Canada (TSB) investigated this occurrence for the purpose of advancing transportation safety. It is not the function of the Board to assign fault or determine civil or criminal liability. This report is not created for use in the context of legal, disciplinary or other proceedings. See Ownership and use of content. Masculine pronouns and position titles may be used to signify all genders to comply with the Canadian Transportation Accident Investigation and Safety Board Act (S.C. 1989, c. 3).

Table of contents

    Summary

    The Boeing Vertol BV-234 helicopter (serial number MJ001), with two pilots on board, was engaged in heli-logging operations in the Comox Lake area on Vancouver Island, British Columbia. At 1615 Pacific standard time, ground personnel attached a log, estimated to have weighed 16 000 pounds, to the hook at the end of the 250-foot long-line suspended below the helicopter. The helicopter had lifted the log two-thirds of the way off the steep terrain, with one end still in contact with the ground, when it commenced a rapid right turn. In the next 5 to 10 seconds, the helicopter continued to turn rapidly to the right several times, travelled laterally, then descended in a nearly-level attitude and struck the ground. The helicopter broke up at impact and the two pilots suffered fatal injuries; there was a limited post-accident fire.

    Ce rapport est également disponible en français.

    1.0 Factual Information

    1.1 History of the Flight

    Earlier on the morning of the accident, the helicopter had flown three cyclesFootnote 1 for a total of 3.9 hours on logging operations before shutting down for a lunch break. During the first cycle, the pilots had complained about intermittent operation of the lower hook on the long-line and occasional popping of the associated circuit breaker, which seemed to occur during periods of heavy rain. During the refuelling break before the second cycle began, company maintenance engineers examined the hook and the helicopter but found no discrepancies. The helicopter then took off. The pilots reported no further difficulties with the hook system. However, the third cycle was interrupted by an electrical storm and the pilots returned for the lunch break.

    After the lunch break, the crew completed another 1.9 hours of logging without incident; the crew then returned for fuel and the last planned pilot change-over for the day. At 1541 Pacific standard time (PST),Footnote 2 the pilots took off and carried out 10 uneventful turns;Footnote 3 the accident occurred on the eleventh turn. At 1615, ground personnel attached a log, estimated to have weighed 16 000 pounds, to the hook at the end of the 250-foot long-line suspended below the helicopter. The helicopter had lifted the log two-thirds of the way off the steep terrain, with one end still in contact with the ground, when witnesses observed the helicopter commence a rapid right turn. In the next 5 to 10 seconds, the helicopter continued to turn rapidly to the right several times, travelled laterally, then descended in a nearly-level attitude and struck the ground.

    1.2 Injuries to Persons

    Crew Passengers Others Total
    Fatal 2 - - 2
    Serious - - - -
    Minor/None - - - -
    Total 2 - - -

    1.3 Damage to Aircraft

    The helicopter struck the ground in a high rate of descent on a 60-degree slope at about 1800 feet above sea level at latitude 4934′ north, longitude 12517′ west, at the south end of Comox Lake. The blade strike marks of the forward rotor blades on the mountainside are consistent with a flat fuselage attitude at impact. The helicopter broke into three sections at impact, with the breaks at fuselage stations 160 and 440. In general terms, the three sections were as follows: the cockpit, forward rotor, and transmission; the main fuselage; and the aft fuselage section, aft rotor, engines, and aft transmission. The forward section remained in the general area of impact. The 250-foot long-line remained attached to the fuselage belly hook, became entangled in the trees and fallen logs during impact, and held the main fuselage on the slope midway along the wreckage trail. The aft section tumbled some distance down the slope before it came to rest amongst the logs.

    1.4 Other Damage

    A fuel spill resulted from the ruptured fuel tank, and some minor damage was sustained due to the small fire.

    1.5 Personnel Information

    Pilot-in-Command Co-Pilot
    Age 47 51
    Pilot Licence ATPL-H ATPL-H
    Medical Expiry Date 1 January 1998 1 February 1998
    Total Flying Hours 18 000 20 000
    Hours on Type 1000 1200
    Hours Last 90 Days 77 237
    Hours on Type Last 90 Days 77 237
    Hours on Duty Prior to Occurrence 9 6
    Hours Off Duty Prior to Work Period 12.5 24+

    The pilot flying at the time of the accident was also the pilot-in-command and had been employed by Helifor Industries Ltd. for 15 years. He had accumulated a total of about 18 000 flight hours in helicopters, 1000 hours in the BV-234, and another 11 000 hours in a similar tandem rotor helicopter, the BV-107. The pilot held a valid Canadian airline transport helicopter pilot licence (ATPL-H), medical certificate, and endorsements for other light and heavy helicopters. His flying experience included about 11 000 hours in vertical referenceFootnote 4 and heli-logging operations. His most recent pilot proficiency check (PPC) took place in March 1997, and was carried out with a high degree of competence, as it had been on previous occasions.

    The pilot-not-flying was acting as the co-pilot during the accident flight and had been employed by Helifor for 19 years, having worked with both light and heavy helicopters. He was a senior captain for the company and had accumulated a total of over 20 000 flight hours, all but 100 of which were in helicopters, with 1200 hours in the BV-234, and 16 000 hours in other tandem rotor helicopters. He held a valid ATPL-H and medical certificate, and was endorsed for other light, medium, and heavy helicopters. Although he was the co-pilot during this mission, he was an experienced vertical reference and logging pilot and was the assistant chief pilot for the BV-234. His most recent PPC took place in March 1997, and was carried out with a high degree of competence, as on previous occasions.

    1.6 Aircraft Information

    Manufacturer Boeing Aircraft (formerly Boeing Vertol)
    Type and Model BV-234
    Year of Manufacture 1981
    Serial Number MJ001
    Certificate of Airworthiness Issued March 1997
    Total Airframe Time 16 570 hours
    Engine Type (number of) Lycoming Gas Turbine AL5512 (2)
    Rotor Type (number of) Tandem (2)
    Maximum Allowable Take-off Weight 51 000 pounds
    Recommended Fuel Type(s) Jet A, Jet A-1, Jet B
    Fuel Type Used Jet A

    The helicopter was owned by Columbia Helicopters of Oregon, U.S.A., and was on lease to Helifor Industries Ltd. of Vancouver. The helicopter was imported into Canada in 1997; the previous U.S. registration for this helicopter was recorded as N234CH. The maintenance records of the helicopter were examined, and no deficiency or discrepancy was found. Records show that the aircraft had been maintained under a progressive maintenance schedule in accordance with existing directives and regulations, and had been thoroughly inspected at 15 044 hours in March 1997.

    The helicopter had been last weighed in June 1996. The empty weight had been recorded as 21 697 pounds; with modifications, the present empty weight was about 22 500 pounds. At the time of the accident, the total weight of the helicopter was about 24 400 pounds, including the crew at 375 pounds (estimated) and 1500 pounds of fuel. The maximum certificated weight of the BV-234 helicopter with internal loads only is 48 500 pounds. The maximum certificated weight of the BV-234 helicopter when carrying external cargo is 51 000 pounds. With the log attached and free of the ground, the helicopter would have weighed about 40 400 pounds. The helicopter's centre of gravity at the time of the accident was estimated to have been within acceptable limits.

    1.7 Meteorological Information

    The operating environment was unremarkable relative to other heli-logging operations and sites. The weather conditions during the period leading up to the accident were reported as being overcast, light wind, and occasional light rain showers. These conditions are consistent with this operation's visual meteorological conditions requirements. The operating terrain, environment, and weather are not considered to be contributing factors in this accident.

    1.8 Aids to Navigation

    Not applicable.

    1.9 Communications

    Not applicable.

    1.10 Aerodrome Information

    Not applicable.

    1.11 Flight Recorders

    The helicopter was not equipped with either a cockpit voice recorder or flight data recorder, nor was either required by regulation.

    1.12 Wreckage and Impact Information

    The quantity of fuel remaining in the fuel tanks was checked after the fuselage was recovered from the mountain side. Tank No.1 contained about 125 Imperial gallons, and tank No.2 contained about 70 Imperial gallons; however, the latter tank had ruptured on impact and an unknown amount of fuel was lost. Fuel samples taken from the helicopter after the accident were tested for contamination; none was found. Neither fuel exhaustion nor contamination is considered to have been a contributing factor in this accident.

    Following a preliminary examination of the wreckage at the site, the entire helicopter was transported to secure facilities and examined in greater detail. The airframe, engines, and ancillary systems were critically examined; particular attention was focussed on the helicopter flight controls and hydraulic systems, the auto-pilot, the drive train, and the engines and related systems. After detailed examination of the components, a basic reconstruction of the airframe and rotor systems was completed. No anomalies were noted with either the airframe or the rotor systems, and systematic examination revealed that all component breakage and damage were attributable to the impact forces.

    The BV-234 was powered by two Allied Signal (Lycoming) AL5512 gas-turbine engines. An examination of the engines, the engine mounts, the controls, and the ancillary accessories revealed no indication of any malfunction, defect, or anomaly. The engine inspection revealed damage to both engines resulting from the impact. The engines were also found to have been at a low power setting. No anomaly was found with the engines' maintenance histories. The engines are not considered to have contributed to the loss of control.

    Examination of the helicopter's drive train system, transmissions, synchronizing shafts, and drive shafts, as well as the complete rotor system revealed no pre-impact failures.

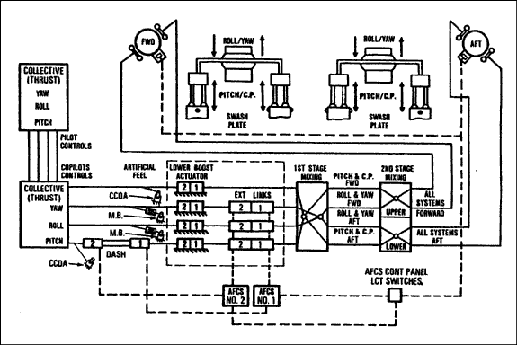
    The entire flight control system consists of levers, connecting links, bellcranks, and actuators located within the cockpit, the forward cabin section, the tunnel on top of the main cabin section, the aft cabin section, and the forward transmission fairing and pylon. The flight control system transfers the pilots' cockpit control movements to the two rotor heads to maintain helicopter attitude, altitude, heading, and speed.

    The hydraulic flight control system consists of two similar but independent systems, identified as No.1 and No.2 hydraulic systems, and provides hydraulic assistance (or boost) to the pilots for flight control movements. Each system operates at a pressure of 3000 pounds per square inch (psi), with a range between 2500 and 3200 psi pressure; each has its own hydraulic tank, pump, valves, filters, and fittings, but the actuators are dual assemblies.

    Actuators powered by the hydraulic systems are of three basic types: dual upper boost actuators (UBAs) for eliminating rotor loads from the control systems; dual lower stick-boost actuators (LBAs) for eliminating control weight and friction forces; and dual extensible link actuators (ELAs) to provide automatic flight control system (AFCS) inputs to the mechanical flight control system. There are four LBAs, one each for the pitch, roll, and yaw axes, and one for thrust (or collective), and three ELAs, one each for the pitch, roll, and yaw axes.

    Pressurized fluid flows from the tanks to the flight control pumps and to the actuators; return fluid from the actuators flows back to the tanks. Each system provides hydraulic pressure to operate the two UBAs in both the forward and aft pylons, the three ELAs, and the four LBAs. Since each actuator is a dual element, the flight controls can be operated on a single system; however, it is impossible to control the helicopter without hydraulic system power.

    Schematic of flight control system
    Image
    Schematic of flight control system

    The flight control system was examined, and where possible, examined as installed in the accident helicopter. The components were then removed and systematically examined in greater detail. Impact damage to the yaw pedals showed that the left pedal was fully forward, the yaw connecting link had broken in compression, some rod ends beyond the mixing unit had broken in tension, and the walking beams had broken in overload. During the examination of the actuators in the flight control closet, it was noted that the walls of the enclosure were wet with hydraulic fluid. The actuators were removed, identified, and transported for examination and functionality check. Other than impact damage, no anomalies were found with any of the actuators, except for the damage to the yaw LBA.

    The hydraulic flight control system was examined entirely. The hydraulic tanks were found empty except for traces of hydraulic fluid. The fluid was similar in texture and colour to MIL-H-5606B, which is the specified fluid. The hydraulic flight boost pumps, flight boost manifolds, lower control modules, emergency hydraulic pump, and AFCS pressure filters were examined and functionally checked. Other than impact damage and the effects of the damage on the components functionality, no discrepancies were found. Analyses of the samples of the hydraulic fluid collected during these examinations determined that most were normal. However, some samples had a slightly-elevated water content which was attributed to rain contamination after the accident and during the recovery and transportation of the wreckage.

    The yaw LBA (part number 234HS560-3 / serial number 0053V) had accumulated 5443 hours total time since new and consists of two separate actuators--the upper and the lower units. The upper actuator is supplied with hydraulic pressure from the No.2 hydraulic system, and the lower actuator is supplied by the No.1 hydraulic system. Each unit is designated by its respective hydraulic system. The seal around the actuating rod in the No.1 (lower) yaw LBA was found extruded from around the rod, and functional bench-testing revealed a slight leak from the broken seal. Functional testing also revealed that the No.2 yaw LBA would not maintain hydraulic pressure, and a rupture about one inch long was found in the cylinder wall. The actuator was then examined by three independent laboratories to determine the mode of failure and to identify the actuator material.

    These examinations determined that the cylinder wall exhibited no signs of progressive failure in the form of pre-cracking, and it is believed to have burst in a single, instantaneous manner. The material was identified as the AA7075 alloy specified by the manufacturer. Measurements and engineering analysis of the burst actuator cylinder revealed that the cylinder had ruptured outwardly, and when the cylinder burst, the piston had been in a position that was consistent with normal and static right yaw pedal input made by the pilot. This action would have positioned the associated servo valve in the closed or slightly-open position. Fracture analysis shows that when the LBA cylinder burst, the piston moved down from a nearly centred position to bottom and fractured the yaw connecting link.

    The seal around the actuating rod in the No.2 (upper) roll LBA was found extruded from around the rod, and is considered to have been squeezed out during airframe breakup. The upper cylinders of the pitch and roll LBAs were measured and no sign of distortion from overpressure was noted.

    It is estimated that the hydraulic systems would have maintained suitable working pressure for one to two minutes given the in-flight damage to the yaw LBA seen in the accident helicopter. TSB Engineering Laboratory analysis of the two hydraulic gauges concluded that 1800 and 2650 psi hydraulic pressure was present in the No.1 and No.2 systems, respectively, at the time of electrical discontinuity during airframe breakup. Furthermore, it was determined that none of the annunciator lights were illuminated at impact. (Refer to LP 180/97.) Information gathered from the helicopter manufacturer indicated that the pressure required to burst the actuator is in the order of 10 000 psi. A flight control system relief valve is located in the lower control pressure control module and is set for 1950 psi maximum, at a flow rate of 3 gallons per minute. The following technical information was obtained from the manufacturer:

    ...under normal operating conditions, this valve relieves excessive or back-driving pressure in the stick boost actuator when the actuators servo control valve is open to the over-pressurized side of the piston. However, under extremely rapid application of overload to the actuator, when the servo valve is closed or only partially open, very high pressures can be generated within the cylinder due to trapped fluid condition. In such a situation, the trapped/restricted fluid will never reach the relief valve to be relieved.

    The factual information and circumstances of this accident, along with the operational specifications of the flight control system, were provided to a hydraulic systems specialist, who conducted a series of dynamic hydraulic simulations of the helicopter's flight control system in an effort to achieve the high pressures required, as indicated by the manufacturer, to burst the LBA cylinder wall. The simulations determined that it was possible to achieve the high peak pressures required to burst the LBA cylinder.

    The yaw connecting link (part number 114C1013-34) was found broken in two at its midpoint, but attached at one end to the LBA and the other to the yaw transfer bellcrank. The sections were examined by the TSB Engineering Laboratory for material analysis and to determine the mode of fracture. Optical binocular microscope examination of the fracture surfaces show an irregular transverse rupture, exhibiting 45-°-slant crack surfaces with a uniform matte grey appearance. The fracture was accompanied by a 50-degree-bend, with severe ovalization of the tube cross-section. This examination found no sign of pre-cracking or progressive failure. It was concluded, on the basis of optical microscope examination, that the link had broken in overstress by compression. Independent engineering examinations of the link confirmed that it had broken in column-loading, and determined that the rapid downward force when the cylinder burst was sufficient to break the link at its midpoint and introduce plastic deformation at the fracture site, similar to the bend found. Energy dispersive X-ray analysis determined the link material to be AA2024, consistent with the requirements of the manufacturer. The pitch, roll, and thrust connecting links installed in the flight control closet adjacent to the yaw connecting link were not damaged. Had the yaw connecting link broken as a result of impact, the adjacent links would have been similarly damaged.

    The AFCS is a dual stabilization system, with independent electrical power and mechanical connections. These two systems operate simultaneously to stabilize the helicopter about the pitch, roll, and yaw axes, and to provide improved control response. Through the use of the flight director, the AFCS automatically maintains selected airspeed, attitude, bank angle, and heading. AFCS control of the aircraft is through movement of the electro-hydraulic and electro-mechanical dual ELAs in the flight control system.

    The three ELAs--pitch, roll, and yaw--are installed between the LBAs and the flight control mixing complex and each receive distinct electrical inputs from the two AFCS computer units. Each ELA is composed of two single extensible links. System pressure enters each extensible link through a pressure port. The upper extensible link is pressurized by the No.2 hydraulic system and is controlled by the No.2 AFCS computer. Similarly, the lower extensible link is pressurized by the No.1 hydraulic system and controlled by the No.1 AFCS computer. Extending or contracting these links moves the flight controls and, in turn, the pilot valves of the UBAs.

    Since all AFCS inputs take place after the LBAs, the inputs are not felt in the flight controls by the pilot. The UBAs transfer all pilot control movements into swashplate motion to control pitch of the rotor blades thereby controlling attitude, altitude, heading, and speed of the helicopter.

    Each AFCS computer is provided with built-in test equipment (BITE) capability. This particular function enables maintenance staff to conduct an operational self-test of each system, and improves diagnosis of system faults. The BITE tests the AFCS computers and all associated actuators, as well as the control position transducers. When a BITE test is conducted on the ground, the ELA is positioned to null. A calibrated command is then sent by the AFCS to the ELA to extend. The ELA would respond, and the feed-back loop would carry this information back to the AFCS. If the AFCS had a failed U12 when the BITE test was conducted, the ELA would move to the fully-extended position when power is applied to the system. Then, when the AFCS commands the ELA to extend, the actuator cannot respond, and the feed-back loop informs the computer identifying an unserviceability. The pre-flight checks before the last take-off revealed a serviceable AFCS.

    Both AFCS computers were examined and bench-tested. No faults were found with the No.1 AFCS computer. However, bench-testing of the No.2 AFCS computer determined that an integrated circuit component on the A4 yaw axis circuit card, identified as the U12 analog switch, had failed allowing an output of 11 volts direct current (VDC) to the No.2 yaw ELA. Analysis of the switch determined that it had failed as a result of electrical overstress of unknown origin. Since the U12 switch also controls the rate at which the voltage is applied to the ELA, such a failure would cause almost instantaneous ELA movement.

    Although this same voltage is applied to the ELA during the BITE test, the voltage is slowly ramped up to the 11 VDC value. When maintenance performs the BITE test, the aircraft is on the ground, the engines are not running, no flight control inputs are made, and only one hydraulic system is pressurized. Both AFCS systems had been checked serviceable by the maintenance crew on the morning of the accident, and rechecked by the pilots during take-off; no anomalies were detected. It is standard operating procedure to have the AFCS selected "ON" during heli-logging operations, and both systems were found selected "ON".

    The pitch, roll, and yaw ELAs were examined and functionally checked where possible; other than impact damage, no discrepancies were noted. Each ELA incorporates lock pistons that engage when the pressure in the respective hydraulic system drops to about 60 psi. During disassembly and examination of the yaw ELA, investigators noted that the lock pistons were in the locked position, consistent with low system hydraulic pressure. It was further noted that the piston slot was torsionally distorted around the lock piston, indicating that the piston was in the slot when the distortion occurred. All of this shows that the ELAs were damaged during airframe destruction and had lost hydraulic pressure before they were damaged.

    1.13 Medical Information

    Based on the autopsy, toxicology, and medical records, there was no indication the crews' performance was degraded by physiological factors. Medical information reveals physical injury to both pilots that is consistent with force being applied to the left yaw pedal at impact.

    1.14 Fire

    There was a small, limited-area, post-accident fire.

    1.15 Survival Aspects

    Both pilots sustained fatal injuries from the disruption and impact forces of the aircraft around them. The pilot-in-command was separated from his seat during the impact and break-up, and medical information confirmed that he had been wearing his lap belt. However, he was not wearing his shoulder harness at the time of impact. The co-pilot remained in his seat during the impact and break-up, and was found a short distance away from the cockpit section. He had not been wearing the shoulder harness portion of his seat restraint.

    On helicopters used in vertical reference flying, such as the V-234, cockpit dimensions and fuselage width require the pilot flying to lean markedly to one side, usually to the left, to be able to clearly see the long-line and load suspended below the helicopter. It is physically impossible to use the shoulder harness in this position. Pilots in this industry have uniformly adopted a practice of using the lap belt portion, leaving the shoulder harness free. This practice allows the upper torso to lean markedly under the centrifugal forces of a rapid hovering turn. This movement away from the flight controls could make it difficult for a pilot to effectively manipulate the helicopter, and if the centrifugal forces were sufficiently great, it could prevent the pilot from returning to a normal, seated flying position.

    In heli-logging operations using the BV-234 helicopter, it is standard practice for the pilot flying to occupy the left-hand pilot seat, and for the pilot-not-flying to be in the right-hand seat; the pilots in this accident were seated in this fashion. The pilot flying manoeuvres the helicopter for all phases of flight, while the pilot-not-flying monitors the engines and ancillary systems, records the loads picked up during the cycle, and communicates constantly to the pilot and, from time to time, to the logging ground crew below. This division of workload allows the pilot flying to concentrate solely on manoeuvring the helicopter. At the end of a period of flying, the flight crew will return to the service site to refuel and to exchange places before continuing with another cycle. This flying/non-flying cycle ensures a balanced work-load among the pilots and reduces fatigue. An examination of the work and duty cycles of both pilots involved in this accident revealed that they had followed the rest and duty periods required by regulation. Based on the flight crew's recent personal histories, neither pilot proficiency nor fatigue is considered a contributing factor in this accident.

    2.0 Analysis

    2.1 Introduction

    The investigation into this accident included examination of environmental, technical, human, and operational factors, and an in-depth examination of the helicopter and its component parts, including their service life and history. There was nothing found during the investigation indicating that the total weight of the helicopter or the external load played any part in this occurrence. The practices and procedures used in the logging operation were evaluated, and no remarkable deviations were noted. Extensive examination and testing of the helicopter and its systems revealed that the only anomaly was in the yaw axis of the aircraft flight controls, specifically the U12 analog switch in the yaw axis of the No.2 AFCS computer.

    2.2 Flight Control System Malfunction

    The position of the yaw LBA piston when the cylinder burst was in a right yaw condition. Since the hydraulic condition to burst the cylinder requires the servo valve be in a closed or partially open position, it can be said that the LBA piston was in a stabilized right yaw position immediately before the burst occurred. Such a condition is likely to have been the result of a normal yaw input by the pilot to begin the helicopter turning right. It is likely that the U12 switch failed at this point and began the chain of events that caused the LBA to burst.

    The investigation determined that when the U12 analog switch in the yaw axis of the AFCS failed, 11 VDC was applied directly to the No.2 yaw ELA. As a result, the No.2 yaw ELA rapidly and fully extended. It could not be determined why the cross-coupling function of the AFCS did not counter the erroneous signal, but it is possible that the rate of this signal exceeded the cross-coupling capability of the No.1 AFCS.

    Under normal circumstances, a controlled extension force from the ELA is transmitted to the control mixing complex, which then translates the extension into mechanical inputs to the UBAs. In the accident, a sudden force displaced the input rod seal in the No.1 LBA and caused the No.2 LBA cylinder wall to burst. The downward motion of the LBA piston also caused the yaw connecting link to buckle and break under column-loading. It is likely that the sudden force was the result of rapid ELA extension with the ELA output meeting a control system resistance, causing the force to instantly rebound down to the yaw LBA output rod. The control system resistance may have occurred because the extension speed exceeded the capability of the UBAs to respond. It is also possible that the sudden fracture of the yaw connecting link created an upward input to the LBA servo valve and amplified the right turn.

    Hydraulic control to the other axes of flight was available, as demonstrated by the apparent lateral and vertical control during the rotation leading to impact, and by the indications of system pressure captured on the hydraulic pressure gauges in the cockpit. It is clear from the yaw pedal damage and injury to the pilots that they were attempting to counter the right yaw when the helicopter crashed. Had the connecting link still been intact, any left pedal input would have been transmitted to the LBA and even with the burst cylinder, flight control movement would have been transmitted to the rotor systems with effect. Furthermore, full left pedal would have caused the servo valve to remain open, thereby removing one of the conditions for bursting the LBA cylinder. However, the helicopter did not respond to the pilots' corrective action because the broken yaw link prevented their left yaw input from reaching the LBA. Under the circumstances of the rapid, right yaw, the pilots would likely have become disoriented and unable to prevent the helicopter from striking the terrain.

    2.3 Survival Factors

    The degree of destruction as a result of impact forces made this accident unsurvivable.

    It is known that the pilots were not wearing their shoulder harnesses at the time of impact. Although it is doubtful that the use of the shoulder harness would have lessened either pilot's injuries, the benefits of the torso restraint were greatly compromised, which likely reduced either pilot's ability to effectively control the helicopter.

    Accident investigation and research carried out by the TSB has consistently shown that the use of the shoulder harness portion of the seat restraint system is effective in reducing or preventing injury during moderate impact forces. Given that vertical reference flying requires upper-body freedom of movement, the practice of not using the shoulder harness will continue to be widespread.The risk associated with this practice is that pilots will not be restrained effectively in the event of an in-flight emergency.

    3.0 Findings

    3.1 Findings as to Causes and Contributing Factors

    1. The U12 analog switch installed in the yaw axis of the No.2 AFCS computer failed in electrical overload, and sent an instantaneous extension signal to the No.2 yaw ELA.
    2. The rapid ELA extension in the yaw flight control system almost certainly caused the yaw LBA to burst and broke the yaw connecting link, preventing the pilot from countering a right-yaw condition.
    3. Without yaw control, the pilots likely became disoriented and could not prevent the helicopter from striking the terrain.

    3.2 Findings as to Risk

    1. The practice of not using shoulder harnesses during vertical reference flying exposes pilots to greater risk of ineffective restraint during an in-flight emergency.

    3.3 Other Findings

    1. No indication was found of any malfunction or pre-existing mechanical defect with the engines or related systems that could have contributed to the accident.
    2. The only pre-impact anomalies identified with the helicopter during the investigation were the U12 analog switch in the yaw axis of the flight control system, the burst yaw LBA, and the fractured yaw connecting link. No other systems revealed pre-impact failures.

    4.0 Safety Action

    Columbia Helicopters Inc. determined, with the agreement of the Boeing Company, that the likelihood of a recurrence of the identified malfunction falls outside the certification limits (a probability of failure of 10-9). Work to reduce further the likelihood of this type of failure is, therefore, not required. However, Columbia Helicopters Inc. has undertaken intensive experimentation and research in an effort to identify any further causal elements.

    This report concludes the Transportation Safety Board's investigation into this occurrence. Consequently, the Board authorized the release of this report on .

    5.0 Appendices

    Appendix A - Glossary

    AFCS
    automatic flight control system
    ATPL-H
    airline transport pilot licence - helicopter
    BITE
    built-in test equipment
    CCDA
    collective cockpit control driver actuator
    C.P.
    Collective pitch
    DASH
    differential airspeed hold actuator
    ELA
    dual extensible link actuator
    Ext links
    extensible links
    fwd
    forward
    LBA
    dual lower stick-boost actuator
    LCT
    longitudinal cyclic trim
    LP
    laboratory project (of the TSB Engineering Laboratory)
    M.B.
    magnetic brake
    PPC
    pilot proficiency check
    psi
    pound(s) per square inch
    PST
    Pacific standard time
    TSB
    Transportation Safety Board of Canada
    U12
    integrated circuit component on the A4 yaw axis circuit card
    UBA
    dual upper boost actuator
    UTC
    Coordinated Universal Time
    VDC
    volts direct current
    minute(s)
    second(s)
    °
    degree(s)